- 雷达液位计料位计系列产品
- 压力/液位/差压/密度变送器
- 液位仪表系列
- 流量仪表系列
- 物位仪表系列
- 液位/温度/压力/流量-报警仪
- PLC/DCS自动化控制监控系统
- GPRS无线远传装置
- 有纸/无纸记录仪系列
- 温度仪表系列
- 分析仪|检测仪|校验仪系列
全国销售热线:400-9280-163
电话:86 0517-86917118
传真:86 0517-86899586
销售经理:1560-1403-222 (丁经理)
139-1518-1149 (袁经理)
业务QQ:2942808253 / 762657048
网址:https://www.harzkj.com
电话:86 0517-86917118
传真:86 0517-86899586
销售经理:1560-1403-222 (丁经理)
139-1518-1149 (袁经理)
业务QQ:2942808253 / 762657048
网址:https://www.harzkj.com
浅析磁浮子液位计应用于原油分离器中现场校准
发表时间:2016-12-22 点击次数:860 技术支持:1560-1403-222
写在前面:
在石油开采生产现场,对于生产的过程控制及产量的计算都需要用到很多液位测量仪表,磁浮子液位计就是其中重要的一种,使用特别**。本文所述磁浮子液位计在原油分离器上的应用,原油分离器是在油田生产中使用较多的一种压力容器,用于单井来油进行汇集、分离原油、天然气和水和计量。如果液位计出现示值、远传误差,就会造成分离器油线串气或气线串油,不但影响原油处理系统的正常生产,亦对油井计量精度造成误差。磁子浮子液位计用于原油分离器可以作为液位的显示,是保证反应分离器运行是否正常的主要依据之一。
根据国家对于仪表仪器检定规程的描述,2m 以下液位计需通过标准水箱装置进行检定,不过因为磁浮子液位计现场安装存在现状及本身尺寸的限制,现场所使用的磁浮子液位计无法拆除送检定单位进行检定,如何有效地通过介质密度、显示校准等方法对磁浮子液位计进行检定,是一个非常重要的课题,对于是否能够达到在现场安装条件下液位误差准确性及其科学性的目的,具有实际意义。
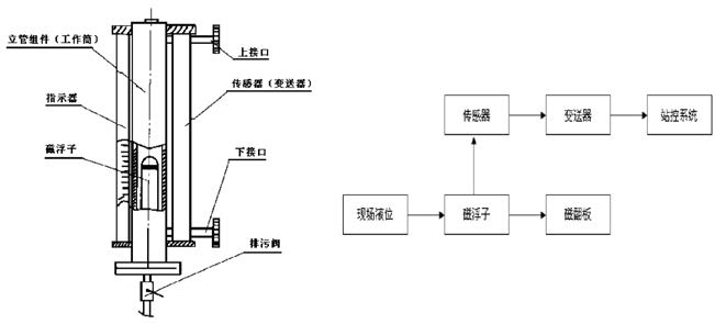
一、磁浮子液位计结构与工作原理
磁浮子液位计主要部件就是工作筒、磁浮子、外部指示器及一个远传检测传感器。液位计从上部和下部的侧面引出管线法兰与被测介质的器壁连接,通过中间阀门来实现磁浮子液位计的使用和切除。在磁浮子液位计下部通过法兰连接安装有一个排污泄压阀,在维护时进行排污泄压。测量筒内壁安装一个可以自由上下活动的磁性浮子,浮子内部密封有**磁铁。在测量筒的法兰面上固定一个缓冲弹簧,用来减轻测量筒对浮子的硬性冲击。磁浮子液位计与原油分离器构成连通器,利用浮力原理和磁耦合,磁浮子随被测介质的液面的变化上下移动,浮子内置永磁磁组与显示器的磁柱之间产生磁性耦合作用,吸引外部显示器磁柱的翻转,从而现场显示器可清晰地指示出液位的高度。当容器内的液面发生时,伴随磁性浮子随液面升降的同时,磁浮子液位变送器或防爆磁浮子液位变送器内干簧管经与磁性浮子耦合后随之动作,输出与液面相对应的电阻、电流或开关信号。
更多的磁浮子液位计的选购与选型,请请击下面链接>>>>>>

二、 原油分离器浮球液位计日常维护
浮球液位计日常维护是巡检人员和自动化维护人员巡回检查所例行的具体内容,采用“看、摸、试”等方式对仪表进行检查。
2.1 外观检查
外观检查内容是检查人员在不采用工具、不进行拆卸、不干扰仪表正常工作的情况下所进行的检查。主要针对仪表的连接部位、电路部分和相关附件进行一系列检查。在检查中,应做到:仪表防爆密封良好,防爆软管无破损,电气连接坚固,显示器磁柱无损坏;变送器、干簧管套、液位开关及固定部位无锈蚀;分离器与液位计联接处无漏油、气现象。
2.2 性能检查
性能检查是自动化维护人员在不影响正常生产的情况下,对磁浮子液位计不拆卸的检查,一般为每周一次。在怀疑磁浮子液位计发生故障时,可采用性能检查的方法进行排除。性能检查方法:改入液量较大油井,关闭出油阀,观察液位由下行程直至上行程。往复几次,根据浮球的阻力变化判断浮球遇阻情况。同时观察变送器输出信号变化量是否随浮球变化而变化。根据以上的检查可判断磁浮子液位计工作性能的好坏。原油分离器浮球液位计由于测量介质的结垢、结蜡的影响,至少每月对磁浮子室、分离器上下流阀门进行清洗、除垢,对磁浮子磁性进行检查。
2.3 使用时的注意点
原油分离器磁浮球液位计使用时应注意,当出现浮子难以浮起且浮子移动不灵活的情况。这基本上是因为磁性浮子上沾有铁屑或其他污物造成的。可先排空介质,再取出浮子,消除磁性浮子上沾有的铁屑或其他污物即可。检查液位计时,不要用强磁铁在连通管外上下拉动浮子进行检查,否则会导致磁性浮子磁化而改变极性,甚至会使浮子磁性减弱,以致难以正常工作。
三、在线校准方法
原油分离器磁浮子液位计校准与每年分离器校验时同时进行,在发现磁浮子液位计存在误差时及时进行校准;新装磁浮子液位计、拆卸及维修后的浮球液位计均进行校准。校准内容一般包括确定介质密度、显示校准与信号输出校准。
3.1 确定介质密度
介质密度可以用标准密度计测量,也可以根据用户提供的具体资料查取,介质密度需记录备案,确保介质密度能够符合液位计磁浮子对密度的要求。虽然理论上介质密度对液位计的示值有影响,但是实际使用中液位计的零位和满度值都可以通过电位器直接调整过来。
3.2 显示校准
磁翻板显示的是液位浮球的精确测量位置,它的准确程度是用于分离器液位控制的重要保证。现场人员往往通过现场观察磁翻板的显示来判断液位的变化。
校准方法:向分离器在不带压力的状态注水,用连通法测量液位计测量点。将液位计按照行程的高度均分成0、25%、50%、75%、****等五个测量点,其磁翻板显示应逐步与相对应。磁翻板调整通过安装位置进行调整其相对应的高度。
3.3 信号输出校准
通过对信号输出的校准,确保现场采集的信号能够准确地传送到控制终端及电动调节仪表中,可对整个分离器的液位回路、产量进行精确控制和计量。校准方法:将电流表串接入液位计测量回路中。将液位保持在磁翻板零位的基准刻线,电流表指示在4mA,如输出电流小于4mA,调节0 位螺丝,反之亦然。然后将液位控制在满量程上,电流表指示在20mA如有误差调节满度螺丝至20mA。然后将行程高度均分成0、25%、50%、75%、****等五个测量点,其输出信号应为4、8、12、16、20mA,信号误差不超过0.4mA。远程终端及电动调节仪表显示为0、25%、50%、75%、****。
四、本文结语
在油田生产中,有较多的种类仪器、仪表无法在计量检定单位进行检验,原油分离器磁浮子液位计现场校准所用的仪器简单实用,可操作性强,可以保证原油分离器液位测量的准确性,确保了原油生产的安全运行和计量的准确性。
上一条:新型无盲肠磁翻板液位计在球罐生产区的设计应用分析
下一条:单法兰液位变送器和双法兰液位变送器在测量中的相同和不同点
在石油开采生产现场,对于生产的过程控制及产量的计算都需要用到很多液位测量仪表,磁浮子液位计就是其中重要的一种,使用特别**。本文所述磁浮子液位计在原油分离器上的应用,原油分离器是在油田生产中使用较多的一种压力容器,用于单井来油进行汇集、分离原油、天然气和水和计量。如果液位计出现示值、远传误差,就会造成分离器油线串气或气线串油,不但影响原油处理系统的正常生产,亦对油井计量精度造成误差。磁子浮子液位计用于原油分离器可以作为液位的显示,是保证反应分离器运行是否正常的主要依据之一。
根据国家对于仪表仪器检定规程的描述,2m 以下液位计需通过标准水箱装置进行检定,不过因为磁浮子液位计现场安装存在现状及本身尺寸的限制,现场所使用的磁浮子液位计无法拆除送检定单位进行检定,如何有效地通过介质密度、显示校准等方法对磁浮子液位计进行检定,是一个非常重要的课题,对于是否能够达到在现场安装条件下液位误差准确性及其科学性的目的,具有实际意义。
一、磁浮子液位计结构与工作原理
磁浮子液位计主要部件就是工作筒、磁浮子、外部指示器及一个远传检测传感器。液位计从上部和下部的侧面引出管线法兰与被测介质的器壁连接,通过中间阀门来实现磁浮子液位计的使用和切除。在磁浮子液位计下部通过法兰连接安装有一个排污泄压阀,在维护时进行排污泄压。测量筒内壁安装一个可以自由上下活动的磁性浮子,浮子内部密封有**磁铁。在测量筒的法兰面上固定一个缓冲弹簧,用来减轻测量筒对浮子的硬性冲击。磁浮子液位计与原油分离器构成连通器,利用浮力原理和磁耦合,磁浮子随被测介质的液面的变化上下移动,浮子内置永磁磁组与显示器的磁柱之间产生磁性耦合作用,吸引外部显示器磁柱的翻转,从而现场显示器可清晰地指示出液位的高度。当容器内的液面发生时,伴随磁性浮子随液面升降的同时,磁浮子液位变送器或防爆磁浮子液位变送器内干簧管经与磁性浮子耦合后随之动作,输出与液面相对应的电阻、电流或开关信号。
更多的磁浮子液位计的选购与选型,请请击下面链接>>>>>>

二、 原油分离器浮球液位计日常维护
浮球液位计日常维护是巡检人员和自动化维护人员巡回检查所例行的具体内容,采用“看、摸、试”等方式对仪表进行检查。
2.1 外观检查
外观检查内容是检查人员在不采用工具、不进行拆卸、不干扰仪表正常工作的情况下所进行的检查。主要针对仪表的连接部位、电路部分和相关附件进行一系列检查。在检查中,应做到:仪表防爆密封良好,防爆软管无破损,电气连接坚固,显示器磁柱无损坏;变送器、干簧管套、液位开关及固定部位无锈蚀;分离器与液位计联接处无漏油、气现象。
2.2 性能检查
性能检查是自动化维护人员在不影响正常生产的情况下,对磁浮子液位计不拆卸的检查,一般为每周一次。在怀疑磁浮子液位计发生故障时,可采用性能检查的方法进行排除。性能检查方法:改入液量较大油井,关闭出油阀,观察液位由下行程直至上行程。往复几次,根据浮球的阻力变化判断浮球遇阻情况。同时观察变送器输出信号变化量是否随浮球变化而变化。根据以上的检查可判断磁浮子液位计工作性能的好坏。原油分离器浮球液位计由于测量介质的结垢、结蜡的影响,至少每月对磁浮子室、分离器上下流阀门进行清洗、除垢,对磁浮子磁性进行检查。
2.3 使用时的注意点
原油分离器磁浮球液位计使用时应注意,当出现浮子难以浮起且浮子移动不灵活的情况。这基本上是因为磁性浮子上沾有铁屑或其他污物造成的。可先排空介质,再取出浮子,消除磁性浮子上沾有的铁屑或其他污物即可。检查液位计时,不要用强磁铁在连通管外上下拉动浮子进行检查,否则会导致磁性浮子磁化而改变极性,甚至会使浮子磁性减弱,以致难以正常工作。
三、在线校准方法
原油分离器磁浮子液位计校准与每年分离器校验时同时进行,在发现磁浮子液位计存在误差时及时进行校准;新装磁浮子液位计、拆卸及维修后的浮球液位计均进行校准。校准内容一般包括确定介质密度、显示校准与信号输出校准。
3.1 确定介质密度
介质密度可以用标准密度计测量,也可以根据用户提供的具体资料查取,介质密度需记录备案,确保介质密度能够符合液位计磁浮子对密度的要求。虽然理论上介质密度对液位计的示值有影响,但是实际使用中液位计的零位和满度值都可以通过电位器直接调整过来。
3.2 显示校准
磁翻板显示的是液位浮球的精确测量位置,它的准确程度是用于分离器液位控制的重要保证。现场人员往往通过现场观察磁翻板的显示来判断液位的变化。
校准方法:向分离器在不带压力的状态注水,用连通法测量液位计测量点。将液位计按照行程的高度均分成0、25%、50%、75%、****等五个测量点,其磁翻板显示应逐步与相对应。磁翻板调整通过安装位置进行调整其相对应的高度。
3.3 信号输出校准
通过对信号输出的校准,确保现场采集的信号能够准确地传送到控制终端及电动调节仪表中,可对整个分离器的液位回路、产量进行精确控制和计量。校准方法:将电流表串接入液位计测量回路中。将液位保持在磁翻板零位的基准刻线,电流表指示在4mA,如输出电流小于4mA,调节0 位螺丝,反之亦然。然后将液位控制在满量程上,电流表指示在20mA如有误差调节满度螺丝至20mA。然后将行程高度均分成0、25%、50%、75%、****等五个测量点,其输出信号应为4、8、12、16、20mA,信号误差不超过0.4mA。远程终端及电动调节仪表显示为0、25%、50%、75%、****。
四、本文结语
在油田生产中,有较多的种类仪器、仪表无法在计量检定单位进行检验,原油分离器磁浮子液位计现场校准所用的仪器简单实用,可操作性强,可以保证原油分离器液位测量的准确性,确保了原油生产的安全运行和计量的准确性。
上一条:新型无盲肠磁翻板液位计在球罐生产区的设计应用分析
下一条:单法兰液位变送器和双法兰液位变送器在测量中的相同和不同点
- 相关文章
-
- 雷达液位计的作用 【2025-11-18】
- 雷达液位计使用注意事项 【2025-11-18】
- 雷达液位计安装注意事项全解析 【2025-11-14】
- 雷达液位计工作原理及相关说明 【2025-11-14】
- 磁浮子液位变送器生产 【2024-01-05】
- 双法兰毛细管液位变送器 【2024-01-07】
- 浅谈差压液位变送器在汽包液位测量中的应用及调试方法 【2019-03-26】
- 压力变送器换算液位 【2023-12-23】
- 导波雷达液位计替代磁翻板液位计可行性方案介绍 【2019-01-23】
- 涡街流量计在安装调试中会遇到的四种故障原因分析 【2017-04-01】








